Реле температуры Евроавтоматика F&F CRT-02 EA07.001.015
Под заказ
1 день
Характеристики
Гарантия 0 / 12 / 24 / 36 / месяцев (уточняйте у менеджера)
Отзывы
| Общая информация | |
| Модель товара | |
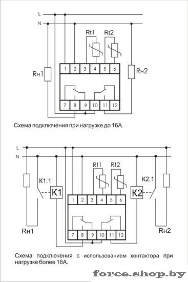
| Информация | Цифровой регулятор температуры предназначен для контроля и поддержания заданной температуры или диапазона температур воздуха в жилых и производственных помещениях, различного рода жидкостях в технологических процессах.###BR######BR###Диапазон регулируемых температур: от -50 до 140°С. |
| Описание | |
| Основные | |
| Тип | реле температуры |
| Количество НО контактов | 2 |
| Количество НЗ контактов | 2 |
| Количество переключающих контактов (COM) | 2 |
| Индикация состояния | дисплей |
| Тип датчика | выносной |
| Макс. расстояние выносного датчика | 2.5 м |
| Цвет корпуса | белый |
| Технические характеристики | |
| Тип тока | переменный (AC), постоянный (DC) |
| Рабочее напряжение переменного тока | 100 — 264 В |
| Рабочее напряжение постоянного тока | 100 — 264 В |
| Номинальный ток нагрузки | 16 А |
| Мощность нагрузки | 0 — 2 000 Вт |
| Потребляемая мощность | 2 Вт |
| Эксплуатационные характеристики | |
| Диапазон рабочих температур | от -25 до +50 °C |
| Допустимая относительная влажность | 80 % |
| Степень пыле- и влагозащиты | IP20 |
| Класс электробезопасности | класс III |
| Климатическое исполнение | УХЛ4 |
| Категория применения | AC-1, AC-3, AC-15, DC-1 |
| Степень загрязнения | 2 |
| Размеры и вес | |
| Высота | 90 мм |
| Ширина | 52.5 мм |
| Глубина | 65 мм |
| Вес | 340 г |
| Дополнительная информация | |
| Производитель | |
| Сервисный центр | |
| Импортер в РБ | |
Отзывы
У этого товара нет ни одного отзыва. Вы можете стать первым.